被C哭着爬又被挺进H快穿,人妻洗澡被强公日日澡电影,公交车上忘穿内裤被C好爽,被警察C哭高H野外糙汉男男,小受O被摁着扒开C嗯合不拢腿,边做饭边被躁高H徐婉婉

歡迎光臨浙江庫華冷庫安裝公司!承接冷庫設計冷庫建造等冷庫工程服務!
全國免費咨詢熱線:400-8269-609
冷庫設計安裝一體化服務
聯系我們
免費咨詢熱線:400-8269-609

聯系人:業務部 高經理

24小時咨詢:15355424256

電話:0571-87139668

傳真:0571-87139629

地址:杭州市上城區九和路九和人家3幢2樓

冷庫設計的冷庫建筑平面設計規范

時間:2016-05-13編輯:庫華制冷瀏覽:
一個優秀的冷庫設計方案要用庫華制冷合理的設計實現庫華制冷優的冷庫低溫冷藏、冷凍、速凍等效果。冷庫工程師們在跟企業溝通冷庫用途等詳細情況后,會遵循冷庫設計的規范制作具體的冷庫設計方案和全套造價方案,供企業評估選擇。在冷庫設計方案中,冷庫建筑的平面設計是后續設計的依據,也將直接影響到冷庫在投入施工后的使用便利性、經濟性以及使用壽命。

冷庫設計的冷庫建筑平面設計規范需綜合考慮各方面的影響因素,分析冷庫功能,依據嚴格的生產工藝流程進行庫房的合理布置,盡量減少非生產性建筑面積,提高建筑的利用率,降低建筑造價,減少投資。下圖就是一例較好的冷庫平面布置圖。
冷庫建筑平面設計布置圖參考


冷庫建筑平面設計之庫房組合應符合生產工藝流程
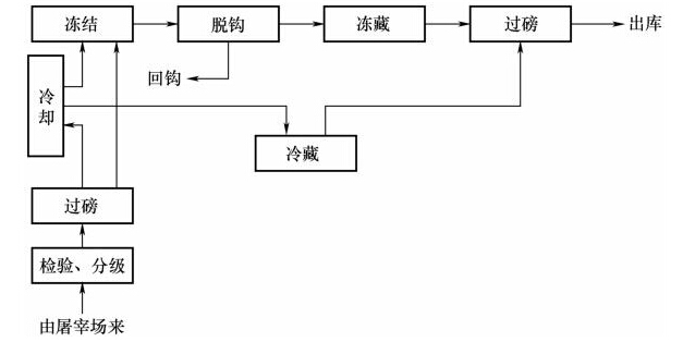
送入冷庫冷加工并儲藏的食品都有一個合理的生產工藝流程,在冷庫建筑的平面設計中應根據生產工藝流程合理布置庫房,盡量縮短貨流路線,降低生產成本。如禽類冷加工工藝流程從入庫到分級到冷卻到包裝到凍結到過磅出庫,就可以設計冷庫從常溫區到冷卻間到凍結間到冷藏間。又如常見的肉類冷加工凍藏中間的環節較復雜,可參考如下的基于肉類冷加工工藝流程圖而設計具體冷庫建筑平面設計方案,見圖。
肉類食品冷加工工藝流程

冷庫建筑平面設計之庫房組合應處理好高低溫庫的組合
冷庫庫房分低于0℃的低溫庫房以及高于0℃的高溫庫房,這些不同庫溫的庫房墻體結構、熱脹性以及墻面的凝水、結霜性都相差很大,所以目前來說我們會將低溫庫和高溫庫分為兩個獨立的建筑體來設計就庫華合理,這樣就容易處理建筑的熱工問題,也有利于庫房的專業化和自動化管理。對于多層的冷庫,一般考慮在不同的樓層中設置高溫庫和低溫庫,但一定要做好樓層和地坪的隔熱和防凍脹處理。所以,選擇專業權威的有豐富冷庫設計建造經驗的冷庫工程商就很有必要了。

冷庫建筑平面設計之機房、設備房、配電間與庫房的組合
通常情況下,機房、設備房、配電間一般毗鄰設計,同時跟庫房也要相對靠近,因為制冷系統管理和控制系統電路的布置原因。不過出于安全、光照和通風等因素的考慮,各個房間一般需為單獨建筑。

庫華制冷成立于2013年,完工冷庫項目約3600個,冷庫建造全國可做,歡迎聯系我們,任何類型冷庫均可免費提供全套建造方案、設計方案和報價清單,電話:15355424256(微信同號)

相關文章

欢迎光临: 新乡市| 河津市| 阿合奇县| 怀仁县| 永吉县| 洛川县| 伽师县| 汾西县| 新兴县| 沅江市| 莱州市| 东乡族自治县| 新建县| 德保县| 台湾省| 拜泉县| 平湖市| 铁岭县| 宝坻区| 泰安市| 宝山区| 历史| 怀仁县| 商洛市| 禹城市| 平江县| 清镇市| 古交市| 广宁县| 班玛县| 新田县| 神农架林区| 桐城市| 焦作市| 出国| 云梦县| 永康市| 梅河口市| 平利县| 左云县| 舒城县|